台达机电产品在均匀低给液系统的应用
中心议题:
- 低给液系统设备结构及工作原理
- 电气架构图及选型说明
- 设备工作原理及程序说明
低给液在纺织工艺上很常见,也很重要。本文中的喷盘式均匀低给液系统设备全套电气采用了台达的机电产品,很好地满足了系统需求,在性价比方面也有很强的竞争力。此外,本文还介绍了喷盘式均匀低给液系统的设备结构及工作原理,以及实现控制架构及程序。
1.设备结构及工作原理介绍
喷盘式均匀低给液系统是一种能将各种不同液体给液于纺织品上的技术。其工作原理是这样的:在高度旋转的喷盘中的液体受强大的离心力作用形成水膜,并被盘面上的离心线切割成微米级水雾高速喷射冲破织物表层,均匀渗透于织物纤维层的技术,达到快速回潮、手感丰满、缩率稳定、增加克重、降低能耗的目的。
此设备广泛用于预缩机、拉幅定型机、轧光机、蒸呢机、蒸化机等工序需要给湿的工艺上,有以下特点:
1)触摸屏设定操作、PLC控制;
2)根据车速自动调节喷液量,织物获得液体更加均匀;
3)回收喷淋水多层过滤,保证喷盘动平衡,喷盘使用寿命更长;
4)液滴大小30~70um。
其工艺过程如图3所示,泵①抽取液槽②的液体或水,通过过滤器③输送到喷盘架⑤上各种喷盘④中;当平幅运行的织物⑥通过时,液体便喷射其上;末被喷射到织物上的液体则通过回流管⑦流回到液槽;通过预过滤器⑧清除回流液体中的杂质;清洗装置⑨⑩⑾保证了供液体单元的清洗,控制单元⑿控制整个装置。

图1 喷盘式均匀低给液系统设备全图12345下一页> 关键字:低给液系统 机电 台达  本文链接:http://www.cntronics.com/public/art/artinfo/id/80013094 
图2 喷盘式均匀低给液系统喷盘架主体
图3 喷盘式均匀低给液系统设备工艺图
2.电气架构图及选型说明
根据客户的设备小巧紧凑的特点,我们给客户配置了以下产品:
PLC:DVP14SS11R2*1
人机界面:DOP-B05S100
变频器:VFD015M43A
测速编码器
其它电气配件

图4 控制架构图<上一页12345下一页> 关键字:低给液系统 机电 台达  本文链接:http://www.cntronics.com/public/art/artinfo/id/80013094?page=2
3.设备工作原理及程序说明
3.1工作原理及HMI画面
此设备主要用来给已织好的布加湿,输入信号有两个,一个是主机启动信号,另一个是主机测速轮脉冲信号。当主机启动后,喷盘电机运行,阀门打开,供液泵先按设定的最低频率运行,当主机升速后,PLC根据测速轮过来的脉冲信号实时计算当前布料的实际线速度,根据实际线速度及湿度设定值控制供水泵的运行频率,从而控制布面的湿度。见图5。

图5 系统参数
参数设定:湿度设定用来设定供水量的大小,另外系统参数画面还设定供水最小频率及其它辅助动作。见图6。

图6 用户参数
监控画面:监视当前主机实际的线速度及湿度设定值。见图7。

图7 监控画面<上一页12345下一页> 关键字:低给液系统 机电 台达  本文链接:http://www.cntronics.com/public/art/artinfo/id/80013094?page=3
3.2 PLC程序说明
3.2.1测速程序:此部分程序原理就是采用PLC内置的高速计算功能,计算单位时间内从测速编码器过来的脉冲数,然后根据相关机械系数折算成线速度,这个值作为计算供水泵频率的一个系数,然后根据湿度设定值,计算出实际所需的供水频率。见图8。

图8 测速程序
另介绍一下SS PLC的高速计数功能,如表1,ES/EX/SS系列机种支持高速计数器,总频宽为20kHz。

表1 SS PLC高速计数
其中输入点为X0、X1可规划成更高速的计数器,1相输入可达20kHz,但这两个输入点的计数频率相加仍必须小于或等于频宽20kHz的限制。若计数输入为2相输入信号,则计数频率约为4kHz。输入点X2、X3高速计数器1相输入可达10kHz。
<上一页12345下一页> 关键字:低给液系统 机电 台达  本文链接:http://www.cntronics.com/public/art/artinfo/id/80013094?page=4
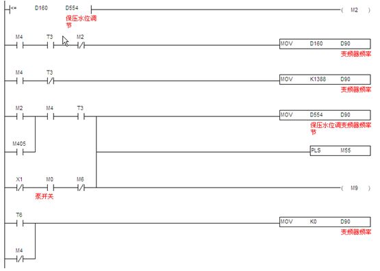
3.2.2供液频率计算:供液频率(湿度控制)计算,当机器启动后,供水泵先按最低频率运行,当机器速度提高后,经过计算,超过最低运行频率后,以实际计算的频率输出,当机器停止时,再按最低频率运行,延时设定的时间后停止。见图9。

图9 供液频率计算
3.2.3通讯程序:台达SS PLC提供两个通讯口。本文中,SS PLC的COM1口已与触摸屏通讯,所以利用SS PLC的COM2 通讯口(此通讯口接口是RS485),支持MODBUS通讯便利指令,编通讯程序像编顺序逻辑程序一样简单,让对通讯底层不是很了解的人也能快速上手。快速编写MODBUS通讯程序,控制如台达全系列产品,如变频器、温控器、伺服等产品。见图10。

图10 通讯程序
4.结束语
该设备电气架构简单、功能丰富,已经获得了客户的最终认可。
